污水處理工藝流程簡述
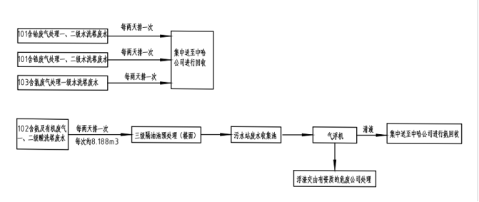
含氨及有機廢水收集后經過三級隔油池預處理除渣除有機溶劑后流入污水站收集池。收集池廢水經提升泵提升進入氣浮機進項處理后,清液集中送至其他公司進行氨回收,浮渣交由有資質的危廢公司進行處理。
事故排水、倉庫地面收集廢水、初期雨水經收集后通過泵提升至應急池,在通過泵慢慢的打至生產廢水調節池。
經收集提升后的工藝廢水、車間噴淋塔排放廢水、車間化驗室噴淋塔廢水進入生產廢水調節池,而后在通過泵提升進入PH調節池,在該池中加入液堿/酸來調節廢水中ph值為9.5后,進入斜管沉淀池進行泥水分離,上清液自流進入綜合水池與經處理的生活污水進行混合后進行進一步處理,沉淀池污泥定時抽至1#污泥池,進行污泥濃縮減量化處理后抽至1#板框壓濾機進行干化脫水,濾液回流至調節池,重金屬進行回收。
生活污水進入生活調節池進行水質水里的調節池,經提升泵提升進入厭氧池進行厭氧處理后再進入缺氧池,缺氧池是營造缺氧的環境(溶解氧在小于0.5),利于缺氧微生物生長。其作用是活性污泥吸附、降解有機物。通常將回流混合液中的亞硝酸鹽氮及硝酸鹽氮在反硝化菌的作用下生成氮氣釋放。
好氧池是采用生物接觸氧化法,生物接觸氧化法是從生物膜法派生出來的一種廢水生物處理法,即在好氧池內裝填一定數量的填料,利用棲附在填料上的生物膜和充分供應的氧氣,通過生物氧化作用,將廢水中的有機物氧化分解,到達凈化目的。它兼有活性污泥法和生物膜法的優點。填料為新穎彈性調料,易結膜,不堵塞。已經充氧的污水浸沒全部填料,并以一定的流速流經填料。在填料上布滿生物膜,污水與生物膜廣泛接觸,在生物膜上微生物的新陳代謝功能的作用下,污水中的有機污染物得到去除,污水得到凈化。好氧池表面呈長方形(內裝含組合填料),廢水從池首端進入,在曝氣和水力條件的推動下,混合液均衡地向前流動,并從池尾端流出。好氧池出水進入生化沉淀池,進行泥水分離,上清液進入綜合水池與經處理后的生產廢水進行混合進一步處理,沉淀池污泥定時抽至2#污泥池進行濃縮減量化。
綜合水池廢水經提升泵提升二級反應沉淀池進行除磷除氨氮后再提升至多介質過濾器進行過濾后達標排放。
2#污泥池的污泥通過泵抽至板框壓濾機進行污泥脫水,干污泥外運處置。濾液和污泥池的上清液回流至生產廢水調節池進行循環處理。
廢水處理工藝流程圖
